- 地址:
- 河北省泊頭市富鎮開發區
- 傳真:
- 0317-8041117
- Q Q:
- 28505225
氧化鋁廠有機械化豎式石灰爐5座,爐氣中二氧化碳為氧化鋁生產所需。傳統的石灰 爐爐氣凈化工藝為濕式除塵降溫,即爐氣先經填料洗滌塔降溫和粗除塵后,再經濕式管 式電除塵器凈化,然后由螺桿壓縮機輸往所需處。國內廠家都采用此種二氧化碳凈化工 藝,20世紀90年代末,隨著氧化鋁產品品種的不斷開發,對二氧化碳的氣體質量要求越 來越髙,特別是對瑪瑙填料氫氧化鋁等深加工產品,很難滿足生產要求。主要存在問題 如下。
(1) 二氧化碳氣體含塵量過髙按生產工藝要求,凈化后二氧化碳氣體含塵童應低 于lOmg/m3(標),但此指標一直未能達到,一般在30mg/m3 (標〉左右,嚴重影響化學 品氧化鋁產品質量。同時由于含塵量較髙,進人蠔桿壓縮機的粉塵量達到15kg/d天左 右,致使壓縮機轉子磨損嚴重,潤滑油耗量較大,壓縮機輸送能力降低,同時轉子更換 頻繁,增加備件費用。
(2)凈化系統壓力損失高由于填料洗滌塔本身的粗力高達7000Pa左右,致使石灰爐爐 頂至壓縮機人口壓力損失高達12000Pa,阻礙了二氧化碳氣體的順利輸送,并使電耗增加。
鑒于以上情況,為了提高二氧化碳氣體質量和供應能力,對石灰爐爐氣凈化系統進行技術 改造是生產需要。
1.爐氣主要參數
(1)爐氣成分見表11-35。

(2)爐氣含塵量 1.5~2.58/?113(標)。
(3)粉塵主要成分Si02、CaO, C等,
(4)爐氣溫度正常時:115?2501C;少數時間:160?1901C,
2.改造前凈化工藝及凈化效果
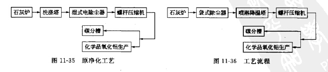
(1)凈化工藝流程見圖11-35。
(2)凈化效果爐氣含塵量26?47mg/m3 (標);系統壓力損失12000Pa左右。
3.利用低壓脈沖袋式除塵技術凈化石灰爐爐氣工藝
將原濕式除塵工藝改為袋式除塵干法凈化工藝,流程見圖11-36。

拆除原濕式電除塵器,保留原5臺填料洗滌塔外殼,拆除內部格子篩,將其改造成噴淋降 溫塔。5臺石灰爐的爐氣分別由管道連接至匯集后進人袋式除塵器凈化,凈化后分至5臺噴淋
降溫塔,溫度降至45TC以下,匯集進人縹桿壓縮機人口總管,由螺旋桿壓縮機送往所需處。
4.袋式除塵器的型式和濾袋材質
采用低壓脈沖袋式除塵器,具有除塵效率高,清灰能力強,阻力低,占地少,故障率低等 特點。濾袋材質為聚四氟乙烯覆膜諾梅克斯針刺氈濾料?
袋式除塵器主要技術參數如下表所列:

5.運行效果
石灰爐爐氣凈化系統改造完成,運行良好,運行三年半更換一次濾袋。連續三年進行測 試,測試結果如表11-36所列。

從測試結果看,凈化后爐氣含塵濃度小于10mg/m3 (標),除塵器阻力小于1800Pa,濾袋 壽命大于2年,滿足了氧化鋁生產的需要。同時,一方面由于進人蠟桿壓縮機爐氣含塵置降 低,螵桿轉子壽命延長,潤滑油用量減少,降低設備被檢和運行費用;另一方面石灰爐爐頂至 壓縮機人口壓力損失由改造前高達12000Pa降低到目前9000Pa,系統阻力降低3000Pa左右, 螺桿壓縮機供氣量增加,達到了預期效果。
6.運行評價
(1)利用袋式除塵器凈化石灰爐爐氣,袋式除塵器運行穩定可靠,特別是作為氧化鋁生產 系統中的生產設備,使用維護方便,能夠滿足氧化鋁生產的需要。
(2)選用諾梅克斯覆膜針刺氈濾料,雖然價格較貴,但由于是表面過濾,運行阻力明顯降 低,過濾風速也能提高,濾袋壽命3年以上,且能適應1501C左右髙溫,系統可靠性大大增 強,爐氣含塵濃度能保證在10mg/m3(標)以下.
(3)該系統經過3年多的運行表明,無論從凈化系統的技術

上一篇:在治理石膏注模粉塵中的應用
下一篇:有色金屬工業煙塵特性

